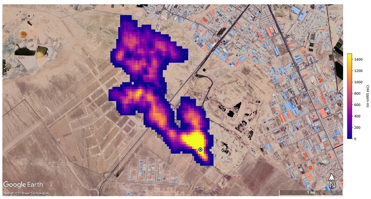
W związku z tym na pokładzie Międzynarodowej Stacji Kosmicznej zainstalowała oprogramowanie do śledzenia emisji metanu. Całe przedsięwzięcie nazywa się EMIT (Earth Surface Mineral Dust Source Investigation project) i ma pomóc naukowcom w zrozumieniu roli, jaką odgrywa pył zawieszony w powietrzu w napędzaniu globalnego ocieplenia. W takich okolicznościach udało się zidentyfikować ponad 50 lokalizacji związanych z wyjątkowo dużymi emisjami tego gazu.
Czytaj też: Zasila teleskop Hubble oraz ISS. Kosmiczny akumulator Enervenue z 20-letnią gwarancją
Ograniczenie emisji metanu jest kluczem do ograniczenia globalnego ocieplenia. Ten ekscytujący postęp nie tylko pomoże naukowcom skuteczniej wskazać, skąd pochodzą wycieki metanu, ale rónież zapewni wgląd w to, jak można się nimi zająć – szybko. EMIT okazuje się być krytycznym narzędziem w naszym zestawie instrumentów do pomiaru tego silnego gazu cieplarnianego – i zatrzymaniu go u źródła.wyjaśnia administrator NASA, Bill Nelson
Emisje metanu są związane między innymi z eksploatacją paliw kopalnych
Niestety, 2021 i 2022 rok były latami, w których odnotowano rekordowe wzrosty emisji metanu w atmosferze. Spis ten obejmuje pomiary od początku lat 80., kiedy to wykonano pierwsze analizy. Za rosnącą ilością tego gazu w atmosferze stoją w dużej mierze ludzie, co wynika między innymi z silnej eksploatacji i spalania paliw kopalnych. Niestety, gdy globalne temperatury rosną, cały problem się zapętla. Kiedy wieczna zmarzlina – pod którą zamknięte są ogromne pokłady metanu – topnieje, jeszcze więcej tego gazu trafia do atmosfery.
Czytaj też: Bakterie żywiące się metanem zaskakują. Wiemy, co za tym stoi
Jak możemy przeczytać w komunikacie wydanym przez NASA, podczas swojej misji EMIT będzie wykonywał pomiary w suchych regionach Afryki, Azji, Ameryki Północnej i Południowej oraz Australii. Dane te pomogą naukowcom lepiej zrozumieć rolę cząstek pyłu zawieszonego w powietrzu w ogrzewaniu i chłodzeniu atmosfery i powierzchni Ziemi.

